1/1
浏览量:
1000
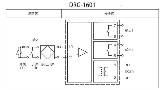
DRG-1600、1601、1620开关量输入,继电器输出隔离栅
● DRG-1600 一入一出
● DRG-1601 一入二出
● DRG-1620 二入二出
零售价
0.0
元
市场价
0.0
元
浏览量:
1000
数量
-
+
库存:
0
1










